Purpose of the flight and payload description

The objective of the flight was to measure the spectral and spatial distribution of the radiation received from the earth and its atmosphere at high altitudes.

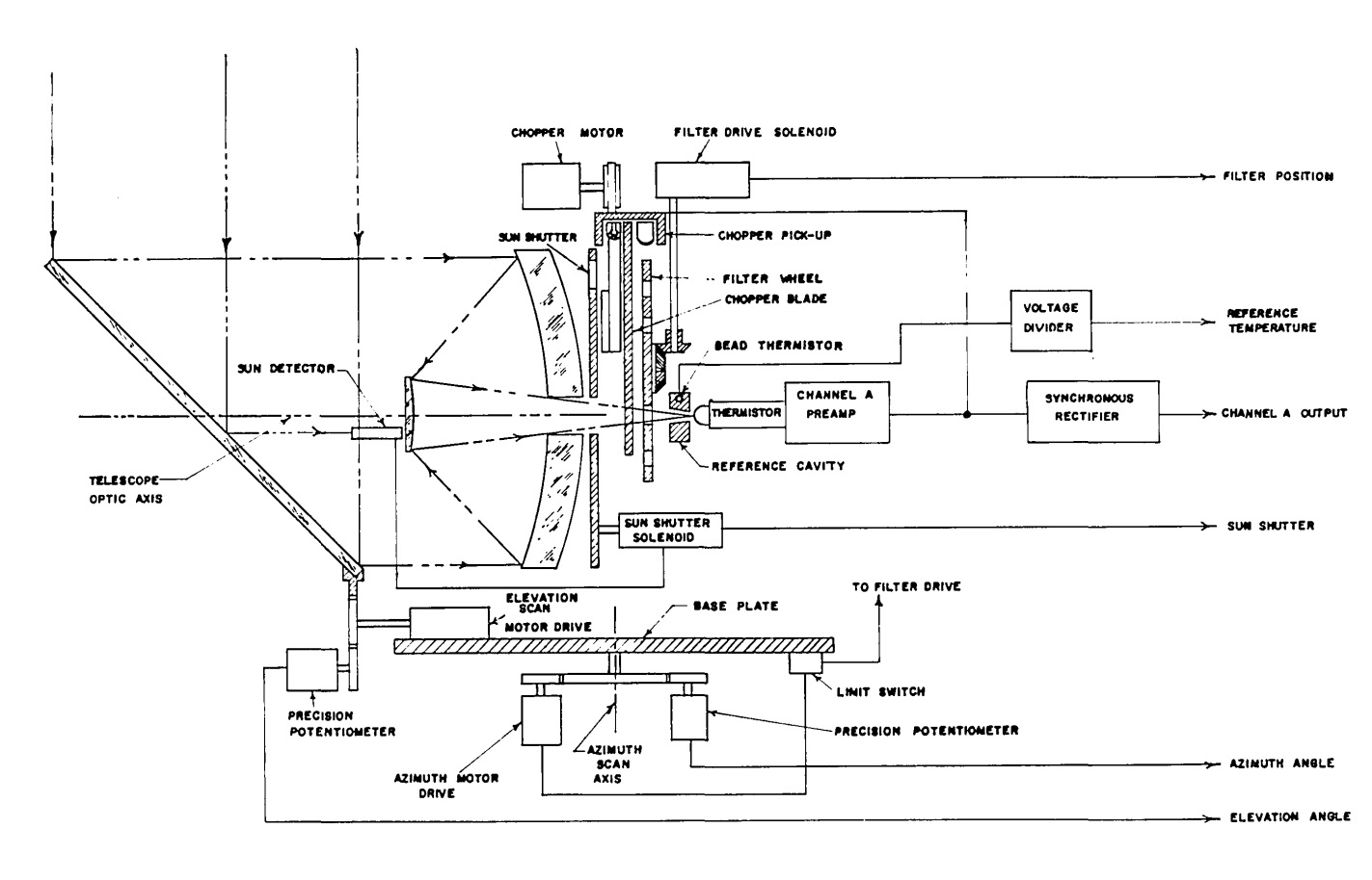
At left we can see a schematic diagram of the balloon borne radiometer (click to enlarge). It consisted of a 20-cm aperture, 30-cm focal length Cassegrain telescope. A plane mirror which made an angle of 50º with respect to the optical axis of the radiometer was placed at the front aperture of the radiometer. Scanning was accomplished by rotating this mirror about the optical axis of the radiometer, which was depressed 10º from the horizontal during flight.

This combination of mirror angle and depression angle resulted in a conical scan that passed through the nadir but only within 20º of the zenith, thus missing the balloon overhead. Azimuth scan was achieved by rotating the whole radiometer with respect to a base plate which was fixed with respect to the gondola that housed the equipment during flight. The plane mirror was rotated through 360º in 30 seconds and the radiometer traversed 180° in azimuth in 5 minutes. The azimuth scan was limited to 180° by means of microswitches which reversed the direction of rotation of the radiometer and were activated by the radiometer motion.

The incoming radiation was interrupted 80 times per second by means of an eight-bladed chopper. The radiation also passed through openings in a filter wheel which was mounted coaxially with the chopper. The filter wheel had positions for 12 filters and was rotated through one step each time the direction of motion of the azimuth scan was changed. Thus every 5 min a scan was completed with a different filter in front of the detector. The radiometer was equipped with a 2.5 mm square thermistor bolometer detector equipped with a KRS-5 window. With this detector the radiometer system has a 0.5º x 0,5º square field of view. The detector was housed in a blackbody cavity and as the chopper interrupted the incoming radiation the detector gave rise to an AC voltage that was proportional to the difference between the incoming radiation and the radiation from the blackbody cavity.

The blackbody was not maintained at a constant temperature but was allowed to assume ambient temperature and the temperature was monitored. The AC signal from the detector was amplified, synchronously rectified, and filtered. For the determination of the direction from which the radiation was being received several systems were used: the position of the scanning mirror and the orientation of the radiometer with respect to the gondola were determined by monitoring the voltages across potentiometers that were coupled to the two drive systems while he orientation of the gondola with respect to the earth was determined by means of two magnetometers whose probes were placed at right angles to each other.

The equipment was housed in a gondola which was used to provide a means of suspending the equipment from the balloon without interfering with its scanning motion and also to protect the equipment when it returned to the ground by parachute. The gondola was constructed from electrical conduit. The radiometer system was suspended in the gondola by springs. The springs were tied with light cord so that the radiometer was supported on a rigid base during flight. Upon impact the cords broke up and the springs were extended beyond their elastic limit. This system reduced the forces on the radiometer during impact.

The data were recorded in digital form on magnetic tape by means of a digital tape recorder which was carried aloft with the rest of the instrumentation.

Details of the balloon flight

Balloon launched on: 5/8/1959 at 5:15 local
Launch site: Holloman Air Force Base, Alamogordo, New Mexico, US  
Balloon launched by: Balloon Branch, Holloman Air Force Base (HAFB)
Balloon manufacturer/size/composition: Zero Pressure Balloon Winzen - 128' (1.5 Mils Tailored Tapeless)
End of flight (L for landing time, W for last contact, otherwise termination time): 5/8/1959 at 17:15 local
Balloon flight duration (F: time at float only, otherwise total flight time in d:days / h:hours or m:minutes - ): 12 h
Landing site: Near Bingham, New Mexico, US
Overall weight: 1394 pds

The balloon was launched at 5:15 on May 8, 1959, from Holloman Air Force Base, New Mexico. After a nominal ascent with an average rate of 400 cm/sec. it reached a floating altitude of 26 km and was allowed to float at altitude until 17:15 when it was cut down by command from the ground. The equipment impacted near Bingham, New Mexico.

External references

If you consider this website interesting or useful, you can help me to keep it up and running with a small donation to cover the operational costs. Just the equivalent of the price of a cup of coffee helps a lot.



6892